-
Kenya's economy faces climate change risks: World Bank
-
Why convoys cannot fully protect oil tankers from Iran attacks
-
Oil wavers, stocks rise as attention turns to US Fed
-
China tech giant Tencent bets on AI agents
-
Israelis shelter with pets from threat of Iran missiles
-
Deadly strikes across Mideast as Iran vows revenge on slain security chief
-
Brussels to unveil 'EU Inc' pan-European company status
-
Brazil starts to restrict minors' access to social media
-
US Fed expected to hold rates steady as Iran war's shockwaves ripple
-
Oscars audience drops, viewing figures show
-
Nvidia says restarting production of China-bound chips
-
US airlines still see strong demand as jet fuel worries loom
-
Milei blasts Iran on anniversary of attack on Israeli embassy
-
Leftist New York mayor under pressure on Irish unity question
-
Iran vets friendly ships for Hormuz passage: trackers
-
Ships in Gulf risk shortages on board, industry warns
-
New particle discovered by Large Hadron Collider
-
US Fed expected to keep rates steady as Iran war impact looms
-
Kerr 'frustrated' at six-figure sum owed to him by Johnson's failed Grand Slam Track
-
Oil prices climb as fresh strikes target infrastructure
-
Belgian diplomat ordered to stand trial over 1961 Congo leader murder
-
War threatens Gulf's dugongs, turtles and birds
-
Germany targets oil firms to prevent wartime price gouging
-
EU to help reopen blocked oil pipeline in Ukraine
-
Cash handouts, fare hikes as Philippines battles soaring fuel costs
-
Indonesia weighs response to price pressures from Middle East war
-
In Hollywood, AI's no match for creativity, say top executives
-
Nvidia chief expects revenue of $1 trillion through 2027
-
Nvidia making AI module for outer space
-
Migrant workers bear brunt of Iran attacks in Gulf
-
Trump vows to 'take' Cuba as island reels from oil embargo
-
Equities rise on oil easing, with focus on Iran war and central banks
-
Nvidia rides 'claw' craze with AI agent platform
-
Damaged Russian tanker has 700 tonnes of fuel on board: Moscow
-
Talks towards international panel to tackle 'inequality emergency' begin at UN
-
EU talks energy as oil price soars
-
Swiss government rejects proposal to limit immigration
-
Ingredients of life discovered in Ryugu asteroid samples
-
Why Iranian drones are hard to stop
-
France threatens to block funds for India over climate inaction
-
"So proud": Irish hometown hails Oscar winner Jessie Buckley
-
European bank battle heats up as UniCredit swoops for Commerzbank
-
Italian bank UniCredit makes bid for Germany's Commerzbank
-
AI to drive growth despite geopolitics, Taiwan's Foxconn says
-
Filipinas seek abortions online in largely Catholic nation
-
'One Battle After Another' wins best picture Oscar
-
South Koreans bask in Oscars triumph for 'KPop Demon Hunters'
-
'One Battle After Another' dominates Oscars
-
Norway's Oscar winner 'Sentimental Value': a failing father seeks redemption
-
Indonesia firms in palm oil fraud probe supplied fuel majors
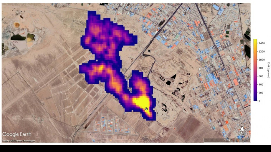
UN unveils satellite-based system to spot methane
The UN unveiled on Friday a satellite-based system to detect methane emissions as part of efforts to cut down on the major contributor to global warming.
The Methane Alert and Response System (MARS) was announced by the UN Environment Programme during the COP27 climate summit in the Egyptian seaside resort of Sharm el-Sheikh.
Methane, emitted by leaks in fossil fuel installations as well as from other human caused sources like livestock farming and landfills, is responsible for roughly 30 percent of the global rise in temperatures to date.
Dozens of countries last year pledged to act to cut pollution from the potent greenhouse gas.
MARS will use data from global mapping satellites to detect methane "hot spots" and large plumes of the gas, and identify its source, the UN Environment Programme said in a statement.
UNEP would then notify governments and companies about the emissions "so that the responsible entity can take appropriate action."
"Reducing methane emissions can make a big and rapid difference, as this gas leaves the atmosphere far quicker than carbon dioxide," said UNEP Executive Director Inger Andersen.
US climate envoy John Kerry said cutting methane was the "fastest opportunity" to help the world reach the goal of limiting warming to 1.5 degrees Celsius.
T.Morelli--CPN